Векторное управление электродвигателем «на паль...
Электромеханическая система ДУ реверсом подвесн...
Реостатное управление электродвигателем
Как добавить электроблокировку и дистанционное ...
Управление электродвигателем с фазным ротором
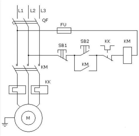
Электрическая схема электродвигателя: Принципиа...
Дистанционное управление электродвигателем по р...
Дистанционное управление воротами и его особенн...
Автоматизация турбомуфты | POWERpedia
Дистанционное управление электродвигателем без ...
Управление электродвигателями
Управление электродвигателем компрессора - през...
Монтаж электрической схемы управления электродв...
Схема управления двигателем местное дистанционн...
ДИСТАНЦИОННОЕ УПРАВЛЕНИЕ ЭЛЕКТРОДВИГАТЕЛЕМ, НАГ...
2.3.6. Электрическая схема управления дутьевым ...
Купить Контроллер насосной станции 16A 4000BA [...
Принципиальная Электрическая Схема Электродвига...
Схема управления электродвигателем с двух мест ...
Блок дистанционного управления электродвигателе...
Способы управления электродвигателем схема